لینکهای قابل دسترسی

خبر فوری
دوشنبه ۱ دی ۱۴۰۴ ایران ۲۲:۱۸

ناسا یک مجتمع دفع زباله در ایران را در فهرست «اَبَرساطع‌کننده‌های متان» جهان قرار داد


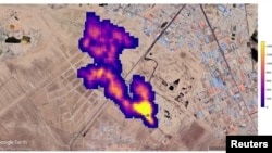
توده‌های متان در جنوب تهران
توده‌های متان در جنوب تهران

یک مجتمع دفع زباله در جنوب تهران در فهرست بزرگترین منتشرکنندگان متان جهان قرار گرفته است.

یک ابزار مداری ناسا که عمدتا برای پیشبرد مطالعات گرد و غبار موجود در هوا ‌و اثرات آن بر تغییرات آب و هوایی مورد استفاده داشت، عملکرد علمی درخشان دیگری نیز دارد و آن تشخیص انتشار گازهای گلخانه‌ای قوی متان در کره زمین است.

ناسا سه‌شنبه اعلام کرد که این دستگاه که «طیف‌سنج تصویربرداری» نام دارد، از هنگام نصب در ماه ژوئیه بر روی ایستگاه فضایی بین‌المللی، بیش از پنجاه «ابر انتشاردهنده» متان را در آسیای مرکزی، خاورمیانه، و جنوب غربی ایالات متحده شناسایی کرده است.

نمونه‌هایی از ابرهای انتشار‌دهنده متان جدید که سه‌شنبه توسط آزمایشگاه پیشرانه جت ناسا «جی‌پی‌ال» به نمایش گذاشته شد، شامل مجموعه‌ای از دوازده ستون از زیرساخت‌های نفت و گاز در ترکمنستان بود که برخی از ستون‌ها بیش از ۳۲ کیلومتر امتداد داشت.

یک مجتمع دفع زباله در ایران و یک میدان نفتی در نیومکزیکو، دو توده بزرگ دیگر در این فهرست هستند که در مجموع ۲۹ هزار کیلوگرم متان در ساعت منتشر می‌کنند، و در گذشته برای دانشمندان ناشناخته بوده‌است.

نقاط داغ متان که به تازگی مورد ارزیابی قرار گرفته‌اند، شامل تأسیسات گسترده نفت، گاز، و مکان‌های بزرگ دفن زباله هستند. برخی از این نقاط پیشتر شناخته شده و برخی دیگر تازه کشف شده‌اند.

این طیف‌سنج برای شناسایی ترکیب معدنی غبار دمیده شده به جو از بیابان‌های زمین و سایر مناطق خشک ساخته شده است و طول موج‌های نور منعکس شده از خاک را اندازه می‌گیرد.

این مطالعه، تحقیقات گرد و غبار معدنی سطح زمین ناسا یا «ایی‌ام‌آی‌تی»، به دانشمندان کمک می‌کند تا تعیین کنند که آیا غبار موجود در هوا در نقاط مختلف جهان احتمالا گرمای خورشید را به دام می‌اندارند یا منحرف می‌کند، و در نتیجه به گرم یا سرد شدن سیاره چه کمکی می‌کند.

به گفته دانشمندان آزمایشگاه پیشرانه جت ناسا در نزدیکی لس‌آنجلس، محلی که این ابزار طراحی و ساخته شده است، مشخص شد که متان نور مادون قرمز را در الگوی منحصر به فردی جذب می‌کند که این طیف‌سنج را به راحتی قادر به تشخیص آن می‌کند.

این طیف‌سنج واقع بر ایستگاه فضایی بین‌المللی در ارتفاع ۴۲۰ کیلومتری که هر نود دقیقه یک بار دور زمین می‌چرخد، می‌تواند بخش‌های وسیعی از سیاره را به وسعت ده‌ها کیلومتر رصد کند و در عین حال بر مناطقی به کوچکی یک زمین فوتبال متمرکز شود.

به گفته اندرو تورد، یکی از کارشناسانی که مطالعات متان را در این مرکز مدیریت می‌کند، برخی از این توده‌های متان از بزرگترین ستون‌هایی هستند که تاکنون دیده شده و در گذشته سابقه نداشته است.

متان، محصول جانبی مواد آلی در حال تجزیه، ‌و بخش اصلی گاز طبیعی مورد استفاده در نیروگاه‌ها است، و هرچند که بخشی از انتشارات گلخانه‌ای ناشی از انسان را تشکیل می‌دهد، اما ظرفیت جذب گرمای آن بیشتر از دی‌اکسیدکربن است.

در مقایسه با دی‌اکسیدکربن که قرن‌ها در جو باقی می‌ماند، متان تنها برای یک دهه باقی می‌ماند، به این معنی که کاهش انتشار متان تأثیر سریع‌تری بر فرآیند گرمایش سیاره‌ها دارد.

توده‌های متان در ترکمنستان
توده‌های متان در ترکمنستان


به گفته ناسا، این طیف‌سنج یکی از ۲۵ ابزار علمی مهم در مدار زمین است ‌و به‌طور بالقوه می‌تواند صدها ابر ساطع‌کننده متان را پیش از پایان مأموریت یک ساله خود پیدا کند.

XS
SM
MD
LG